HobbyCNC fórum  
v0.9.6 Régi HobbyCNC oldal: http://archiv.hobbycnc.hu

Új regisztráció / Átregisztráció a régi fórumról
    
   

 
Elektronika

Léptetőmotorok, vezérlőbeállítások

 

Időrend:
Oldal 162 / 495 Ugrás ide:
Sorok:
|◄ Első  ◄ Előző   158  159  160  161  162  163  164  165  166   Következő ►  Utolsó ►|

  Fórum főoldal  |  A lap aljára

tóthz | 630    2015-07-25 23:01:00 [16725]

Köszönök mindenkinek mindent, holnap megnézem, és este jövök megint (kétségbeesve)


Törölt felhasználó    2015-07-25 22:58:00 [16724]

Ha kis kínai nem spórolt a rézzel akkor az is meglehet.

Előzmény: tóthz, 2015-07-25 22:54:00 [16723]


tóthz | 630    2015-07-25 22:54:00 [16723]

Na ezzel felvillanyoztál!

Ha jól értettem, akkor 3 fázis delta kapcsolású.

Előzmény: Törölt felhasználó, 2015-07-25 22:48:00 [16722]


Törölt felhasználó    2015-07-25 22:48:00 [16722]


Mérd ki !
Ha a 3 kivezetés között háromszor ugyanazt az ellenállást méred akkor az 3 fázisú motor lesz.

Előzmény: tóthz, 2015-07-25 22:37:00 [16719]


tóthz | 630    2015-07-25 22:46:00 [16721]

Sajnos jobban meg kell néznem, de az áramrelé határozottan kattan amikor elenged. Azt hallanom kellene. (de tévedhetek is)

Előzmény: jani300, 2015-07-25 22:41:00 [16720]

jani300 | 12314    2015-07-25 22:41:00 [16720]

Áramrelé nincs a 150 mikrós kondihoz ?

Előzmény: tóthz, 2015-07-25 22:37:00 [16719]


tóthz | 630    2015-07-25 22:37:00 [16719]

Azt gondolom, hogy más lesz az elvi rajz, mert a jelfogó meghúzása után (ha jól füleltem), nincs időzítés, vagyis nem érzékelem, hogy lekapcsolódna valamelyik kondi.
Ha 3 fázisú lenne a motor, az nagyon jó lenne, mert akkor frekiváltó és hadd pörögjön...

Előzmény: hostya, 2015-07-25 22:11:00 [16716]


Törölt felhasználó    2015-07-25 22:17:00 [16718]


Csak az a 20 µF gyanúsan kicsi üzeminek 1kW-hoz

Előzmény: hostya, 2015-07-25 22:11:00 [16716]


Törölt felhasználó    2015-07-25 22:14:00 [16717]


Hirtelen ezt találtam, de ebben nincs kapcsolási rajz.
ZAY7045FG Manual.pdf

Előzmény: tóthz, 2015-07-25 22:10:00 [16715]


hostya | 3111    2015-07-25 22:11:00 [16716]

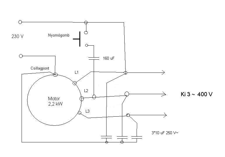
Hátha ez segít abban, hogy miért van két kondenzátor a "segédfázis" körben...


Az ne zavarjon hogy a képen 3f motor kapocstáblája van, mert az 1f motor is hasonlóan van bekötve.
Sőt vannak olyan 1f-ú motorok, amelyekben szimmetrikus 3f-ú tekercselés van, mégis 1f-ú motorként használják...
Elsőre én a motor és a relé(k) közötti vezetéket vizsgálnám, utána a relék és a kondenzátorok közöttit.
Ha mindkettő rendben van akkor az 'indító' kondit (150uf) cserélném...

Előzmény: tóthz, 2015-07-25 21:44:00 [16713]


tóthz | 630    2015-07-25 22:10:00 [16715]

ZX 7045 a típus, rajzom az sajnos nincs!

Előzmény: Törölt felhasználó, 2015-07-25 21:50:00 [16714]


Törölt felhasználó    2015-07-25 21:50:00 [16714]


Van gép típus, vagy kapcsolási rajz, mert ezek a kondenzátor értékek 1kW-os motorhoz érdekesek.

Előzmény: tóthz, 2015-07-25 21:44:00 [16713]


tóthz | 630    2015-07-25 21:44:00 [16713]

Van a dobozban két relé mindkét forgásirányhoz 1-1. A saját startgombjára mindkettő határozottan meghúz és tart. Ha kézzel nyomom, a horgonyt akkor is ugyanaz történik mintha a nyomógombbal próbálnék indítani.

A motoron két kondi van. Egy 20 és egy 150 mikrofarados. Nekem már az magas, hogy minek rá kettő. Egy kondicserét megérne a dolog, de hol árulnak ilyen böszme kondikat?

Előzmény: Törölt felhasználó, 2015-07-25 21:26:00 [16710]


Törölt felhasználó    2015-07-25 21:39:00 [16712]


Nem véletlen írtam a kapcsolót mert ha 2 tekercses egy fázisú a motor ott nem elég csak a kondival játszani.

Előzmény: Franczy, 2015-07-25 21:36:00 [16711]


Franczy | 6136    2015-07-25 21:36:00 [16711]

Kapcsoló hiba miatt nem szokott a motor ötletszerűen elindulni valamelyik irányba....

KONDI CSERE, OSZT' KOCCINTÁS....

Törölt felhasználó    2015-07-25 21:26:00 [16710]


Vagy a kapcsoló vagy a indító kondi döglött meg.

Előzmény: tóthz, 2015-07-25 21:24:00 [16709]


tóthz | 630    2015-07-25 21:24:00 [16709]

Szeretném a motorhoz értőktől megkérdezni, hogy mi lehet a baja a kínai marógépem 1kilowattos egyfázisú forgásirányváltós motorjának?

Az a jelenség. hogy indításkor vacillál egy néhány másodpercig, azután ötletszerűen elindul valamelyik irányba. Ha jó felé indul, akkor lehet vele dolgozni. Az indítás és a fordulatszám felvétele között nagy az áramfelvétele.

Megköszönök minden jó tanácsot!


jani300 | 12314    2015-07-25 20:48:00 [16708]

Konkrétan a Dahlander , és a 3 kivezetésű motorokra gondolok . A nyomatékgörbe az nem lesz jó biztosan , de a teljesítmény az nagyobb .
Nekem valamiért a delta egy fázisra nem szimpatikus .Az a tapasztalatom hogy nehezebben indul .
A gépek három fázis csinálóról mennek nálam is ,
De a 3 szoros teljesítményű fázisváltó motor az 15 KW ! Nem leggazdaságosabb .

Előzmény: Csuhás, 2015-07-25 19:54:00 [16707]


Csuhás | 6750    2015-07-25 19:54:00 [16707]

A trafónál egyszerűbb a deltába kötés. Nekem is van néhány kisebb motorom, azokra csatlakozót tettem és van egy egyfázisú bemenetű frekiváltóm egy lengő dugóval. Azt szoktam rádugni arra a gépre amit éppen használok. ( Szupportköszörű, élező, stb )

Előzmény: jani300, 2015-07-25 19:45:00 [16705]


Törölt felhasználó    2015-07-25 19:52:00 [16706]

Ok. Ez logkus. Esztergához lehet elég a forgorésze lendkereknek...

Előzmény: Csuhás, 2015-07-25 18:53:00 [16704]


jani300 | 12314    2015-07-25 19:45:00 [16705]

Nagyon tetszik Neked ez a lendkerék dolog
Újabban azon gondolkodom hogy kisebb egyedi 3f-es motorokat érdemes -e 230/400 as autótrafóval , egyfázisú kondis motorként hajtani .
(kisebb kapacitású ,nagyobb feszültségű kondival)
Totál egyfázisúként , egy apríték égető ipari , hajtóműves motorja kapcsán van ez a gondom .
Agyonkondizva , percenként egy-két másodpercet megy ,csillagban , gond nélkül , de nem elegántos megoldás .
És munkanélküliként nincs időm próbálgatni

Előzmény: Csuhás, 2015-07-25 18:53:00 [16704]


Csuhás | 6750    2015-07-25 18:53:00 [16704]

Még annyi hogy a fázisváltó motor háromszoros teljesítményű legyen a hajtandóhoz képest, és szerintem egy lendkerék is hasznos lehet rajta.

Előzmény: Törölt felhasználó, 2015-07-25 18:07:00 [16703]


Törölt felhasználó    2015-07-25 18:07:00 [16703]

Szönöm

Előzmény: Csuhás, 2015-07-25 17:22:00 [16702]


Csuhás | 6750    2015-07-25 17:22:00 [16702]

Igen, nagyjából. Egy 3f generátorként működik a motor, ami a hajtást az egyik tekercsére kötött egyfázisú táplálásból kapja.

Előzmény: Törölt felhasználó, 2015-07-25 16:58:00 [16701]


Törölt felhasználó    2015-07-25 16:58:00 [16701]

s hogyan lesz a tekercsvégeken 400V?
A motor generálja?
Vagy lehet hogy a melegben úgyse érteném... (40,2fok kint)

Előzmény: Csuhás, 2015-07-25 15:33:00 [16699]

Törölt felhasználó    2015-07-25 16:49:00 [16700]

Igaz... 3*400 V kellene... akárhogyis nézem. költséges egy ideiglenes használathoz...
Egyszerűbb megkérni valamelyikőtöket kiesztergálni a munkadarabokat... csakhát akkor elmarad a hobbiélmény...

Előzmény: v.l, 2015-07-25 15:21:00 [16698]


Csuhás | 6750    2015-07-25 15:33:00 [16699]

Nem feltétlenül bonyolult a dolog, pl egy autotrafó egy frekiváltó elé, és kész.
Vagy ez: 1to3f

Előzmény: v.l, 2015-07-25 15:21:00 [16698]


v.l | 104    2015-07-25 15:21:00 [16698]

Mire mennél a 3-fázissal? Az akkor is max. 230V lesz, márpedig a motorodnak teljesítménye azért csökken, mert ő 400V-ot várna.
Ahhoz, hogy 400V AC legyen ebből, ahhoz azért bonyolultabb áramkör szükséges - annyira bonyolult, hogy annak az árán akár a motorodat is kicserélhetnéd - vagy a töredékéből bevezettetheted a 3-fázist.

Előzmény: Törölt felhasználó, 2015-07-25 14:57:00 [16695]


Csuhás | 6750    2015-07-25 15:20:00 [16697]

A dahlander a frekiváltók korában már nem jó választás. Szvsz a legjobb elcserélni normál motorra és frekivátóval hajtani. Ha viszont nem akarod a gépet módosítani akkor egy nagyobb 3f motort berakva a sarokba csinálhatsz magadnak korrekt 3 fázist a "pityesz" féle megoldással.

Előzmény: Törölt felhasználó, 2015-07-25 14:57:00 [16695]


Törölt felhasználó    2015-07-25 15:05:00 [16696]

...az alaphiba ott van, hogy max egy fázis áll rendelkezésre... egy kis eszterga, hobbi, ha korlátokkal is jobb lenne használni, mint sehogy...

Előzmény: Törölt felhasználó, 2015-07-25 14:57:00 [16695]


Törölt felhasználó    2015-07-25 14:57:00 [16695]

Igaz, bár akkor meg a Dahlandernek nincs értelme... mert a frekiváltó megoldja a fortulatszabályozást, de a teljesítmény lecsökken...
(nem akartam megbontani)
És egy fázisból tudok csinálni 3-at? egy kondi, egy tekercs? vagy ez hülyeség?

Előzmény: Csuhás, 2015-07-25 14:50:00 [16693]


TBalazs | 21    2015-07-25 14:56:00 [16694]

Én amatőr állat. Hogy ez nem jutott eszembe.....
Hálás vagyok. Köszönöm!


Csuhás | 6750    2015-07-25 14:50:00 [16693]

Akkor:
1: Elcseréli egy normál motorra.
2: Keres 3f bemenetű frekiváltót.
3: Megbontja a tekercsfejet és kivezeti a tekercsvégeket.

Előzmény: Törölt felhasználó, 2015-07-25 14:45:00 [16692]


Törölt felhasználó    2015-07-25 14:45:00 [16692]

Szia, és ha a motor Dahlander kapcsolós?

Előzmény: Csuhás, 2015-07-25 14:35:00 [16691]


Csuhás | 6750    2015-07-25 14:35:00 [16691]

Ne felejtsd el az egyfázisú frekiváltó használata esetén deltába átkötni a motort. Ha megteszed akkor nem lesz teljesítményvesztességed.

Előzmény: TBalazs, 2015-07-25 14:33:00 [16690]

TBalazs | 21    2015-07-25 14:33:00 [16690]

Sziasztok. Ha van egy olyan frekiváltóm ami 1fázis betáp 3fázis ki és erre kötöm a háromfázisú villanymotort akkor az annak felel meg mintha simán bekötöttem volna egy kondival? Vagyis így elveszti a teljesítménye harmadát?

Van egy 1,5kw-os motorom. Ha direkbe bekötöm 3fázissal a hálózatba akkor 1,67A vesz fel fázisonként. Ha közé kötöm ezt a frekiváltót 1A-nál többet nem vesz fel, és ennek megfelelően jóval gyengébb. Minden beállítást értek, és átnéztem, de semmi változás.

Előre is köszönöm a segítséget.


svejk | 33157    2015-07-22 19:22:00 [16689]

A 90-es években még nagyon aktívan érdeklődtem az elektronika iránt, de nem találkoztam ezzel a könyvvel.
A könyvben szereplő ábrák, magyarázatok szinte mind ismerősek innen-onnan, de ez így összefoglalva valóban nagyszerű olvasmány.
Szívesen áldoznék pénzt egy nyomtatott verzióra is, de nem látok online antikváriumban.
Talán addig nem is szabadna kezébe venni senkinek MOSFET-et amíg el nem olvassa ezt a könyvet.

Sajnos az interneten sok megtévesztő infó, kacsolási rajz található e témában is.

Előzmény: L. Imre, 2015-07-22 09:55:00 [16652]


svejk | 33157    2015-07-22 19:13:00 [16688]

Lehet, de gondolom nem szó szerint kell érteni a párhuzamos huzalozást, lehet csak arra értik, hogy a megfelelő elektródák felülete nagyobb.
De az elv ugyan az.

Előzmény: ANTAL GÁBOR, 2015-07-22 19:04:00 [16687]


ANTAL GÁBOR | 4685    2015-07-22 19:04:00 [16687]

Nagy ( olyan szilikon kocsonyába kiöntött) IGBT modult szedtem már szét ott szépen látható a technika . Ezek szerint a fekete műanyag tokon belül is valami hasonló lehet ..

Előzmény: svejk, 2015-07-22 18:23:00 [16686]


svejk | 33157    2015-07-22 18:23:00 [16686]

" Lehet hogy a kis RDS on realizálásának a velejárója a nagyobb bemeneti kapacitás"

Igen.
A Power MOSFET belül nem más mist sok-sok kis FET párhuzamosítva.
Minél több FET van belül paralel annál kisebb az eredő RDSon és nagyobb a közös Gate kapacitás.

Előzmény: ANTAL GÁBOR, 2015-07-22 18:18:00 [16685]


ANTAL GÁBOR | 4685    2015-07-22 18:18:00 [16685]

Amikor a linkelt fet adatlapját néztem akkor nem gondoltam a bemeneti kapacitás ellenőrzésére . Valóban tekintélyes (több mint 11 nanó ) Én ilyen helyre a IRF 3205 öt szoktam használni igaz az RDS on annál 8 mOhm de csak 3.2 nanó a bemeneti kapacitása és magasabb a treshold feszültége . Lehet hogy a kis RDS on realizálásának a velejárója a nagyobb bemeneti kapacitás vagy a treshold feszültség drasztikus csökkentése növeli meg a kapacítást?

Előzmény: Egyújabbgépépítő, 2015-07-22 13:52:00 [16680]


Törölt felhasználó    2015-07-22 15:56:00 [16684]


Na, igen. Ezt teszi, ha valaki ért is az elektronikához. Nem csak ötletei vannak.

Engem is fog érinteni a dolog. Mert tervezem a nagy habvágóm többszálasítását.
Jó lenne valami jó szálfigyelés. Nehogy gebasz legyen.
Amikor sok egyformát kell vágni. Egyáltalán nem mindegy, hányszoros a teljesítmény.

Igaz, sokáig bírja a szál. De, mi van, ha pont, akkor nem.
Vágtam már több szállal. Nagyon jó dolog.

Előzmény: Csuhás, 2015-07-22 15:46:00 [16683]


Csuhás | 6750    2015-07-22 15:46:00 [16683]

Felesleges bonyolítás valami nagy frekivel megküldeni a szálakat, mert az kapacitív hatásokra érzékeny lesz. Az áramjelre kell rárakni szerintem két rc tagot, az egyik nagy időállandóval kiegyenlíti a változó hőelvonásból származó lassú változásokat, a másik pedig lesimítja pwm jelet, illetve a hajtásokból származó zajokat. A két szűrőre egy komparátort rakva érzékelni lehetne a gyors áramváltozásokat.

Előzmény: Törölt felhasználó, 2015-07-22 15:38:00 [16682]


Törölt felhasználó    2015-07-22 15:38:00 [16682]


Gábor!
Szerinted sem jó megoldás ez az általam felvetett jel dolog. Valami rezgőkörféleséggel előállítani a jelet. Aminek a jel megváltozását lehetne figyeltetni?

Előzmény: ANTAL GÁBOR, 2015-07-22 12:19:00 [16665]


Törölt felhasználó    2015-07-22 13:54:00 [16681]


Hát, megint igazad van.
Csak kb 6-7 éve van egy 2300 mm x 1600 mm x 1500 mm -es habvágóm.
2000 x 1000 x 1200 as tömböket szoktam vágni vele.

Előzmény: Törölt felhasználó, 2015-07-22 13:19:00 [16673]

Egyújabbgépépítő | 1297    2015-07-22 13:52:00 [16680]

Igen láttam, én csak arra szerettem volna a figyelmed ráirányítani,
hogy az IRLB4030 bemenő kapacitása igen magas.

Még az IR2153 sem biztos hogy jól fogja magát érezni a maga +-500mA max. kimenő áramával.

Előzmény: Szám Attila, 2015-07-22 13:38:00 [16677]


v.l | 104    2015-07-22 13:50:00 [16679]

Szerintem is felesleges az 5db FET. 1 vagy 2 db rendes paraméterekkel rendelkező pont elég.

Az IR2153-at annyira nem erőltetném, se mint FET meghajtó, se mint PWM oszcillátor. Az NE555 teljesen jó, kell a kimenetére egy közös kollektoros módban használt combosabb komplementer tranzisztorpár, és csókolom. BC639/640 vagy 2N2222/2907, esetleg 2N4401/4403. Lehet SMD is, úgy közelebb lehet őket rakni.
PDF
12. oldal, 10-es ábra. Rgate lehet nulla (minél kisebb távolság legyen a tranyók és a FET-ek között), az Rb meg lehet mondjuk 20-50 ohm.

Előzmény: ANTAL GÁBOR, 2015-07-22 12:19:00 [16665]


Törölt felhasználó    2015-07-22 13:43:00 [16678]


Akkor sok sikert hozzá , de én azt a filozófiát vallom, hogy minél egyszerűbb annál jobb.
Túl bonyolított egyedi áramkörökkel mindig a szívóágba kerültünk.

Előzmény: Szám Attila, 2015-07-22 13:35:00 [16675]


Szám Attila | 990    2015-07-22 13:38:00 [16677]

Igen, igazad van. Ott lesz a baj, csak én még nem mentem bele ennyire az elméletbe. 555 helyett az IR2153 lesz beépítve Gábor javaslatára.

Előzmény: Egyújabbgépépítő, 2015-07-22 13:35:00 [16674]


Törölt felhasználó    2015-07-22 13:37:00 [16676]



Ami talán még jobb lenne. Ha, valamilyen jel lenne ráküldve a szálakra és, az a jel változna, ha szakadás van. Ezt a hirtelen változást kellene figyelni.
Ez, még biztosabb, mint az áramfelvétel figyelése. Mert az változhat munka közben. Akár jelentősen is például 10 szálnál.

Nem tudom a gyári 10 szálasoknál, hogy van ez megoldva.
A habvágós Ricsink, lehet tudna mondani valamit.

Előzmény: Szám Attila, 2015-07-22 13:35:00 [16675]


  Fórum főoldal  |  A lap tetejére

Időrend:
Oldal 162 / 495 Ugrás ide:
Sorok:
|◄ Első  ◄ Előző   158  159  160  161  162  163  164  165  166   Következő ►  Utolsó ►|


 ◊ 
[ 2.3098 ]